Công ty TNHH Công nghệ Ningbo Richge.
Công ty TNHH Công nghệ Ningbo Richge.
Các sản phẩm
FN18 12kV 3 giai đoạn băng đảng hoạt động công tắc phá vỡ không khí với thiết bị tiếp đất và công tắc cầu chì NALF
  • FN18 12kV 3 giai đoạn băng đảng hoạt động công tắc phá vỡ không khí với thiết bị tiếp đất và công tắc cầu chì NALFFN18 12kV 3 giai đoạn băng đảng hoạt động công tắc phá vỡ không khí với thiết bị tiếp đất và công tắc cầu chì NALF
  • FN18 12kV 3 giai đoạn băng đảng hoạt động công tắc phá vỡ không khí với thiết bị tiếp đất và công tắc cầu chì NALFFN18 12kV 3 giai đoạn băng đảng hoạt động công tắc phá vỡ không khí với thiết bị tiếp đất và công tắc cầu chì NALF

FN18 12kV 3 giai đoạn băng đảng hoạt động công tắc phá vỡ không khí với thiết bị tiếp đất và công tắc cầu chì NALF

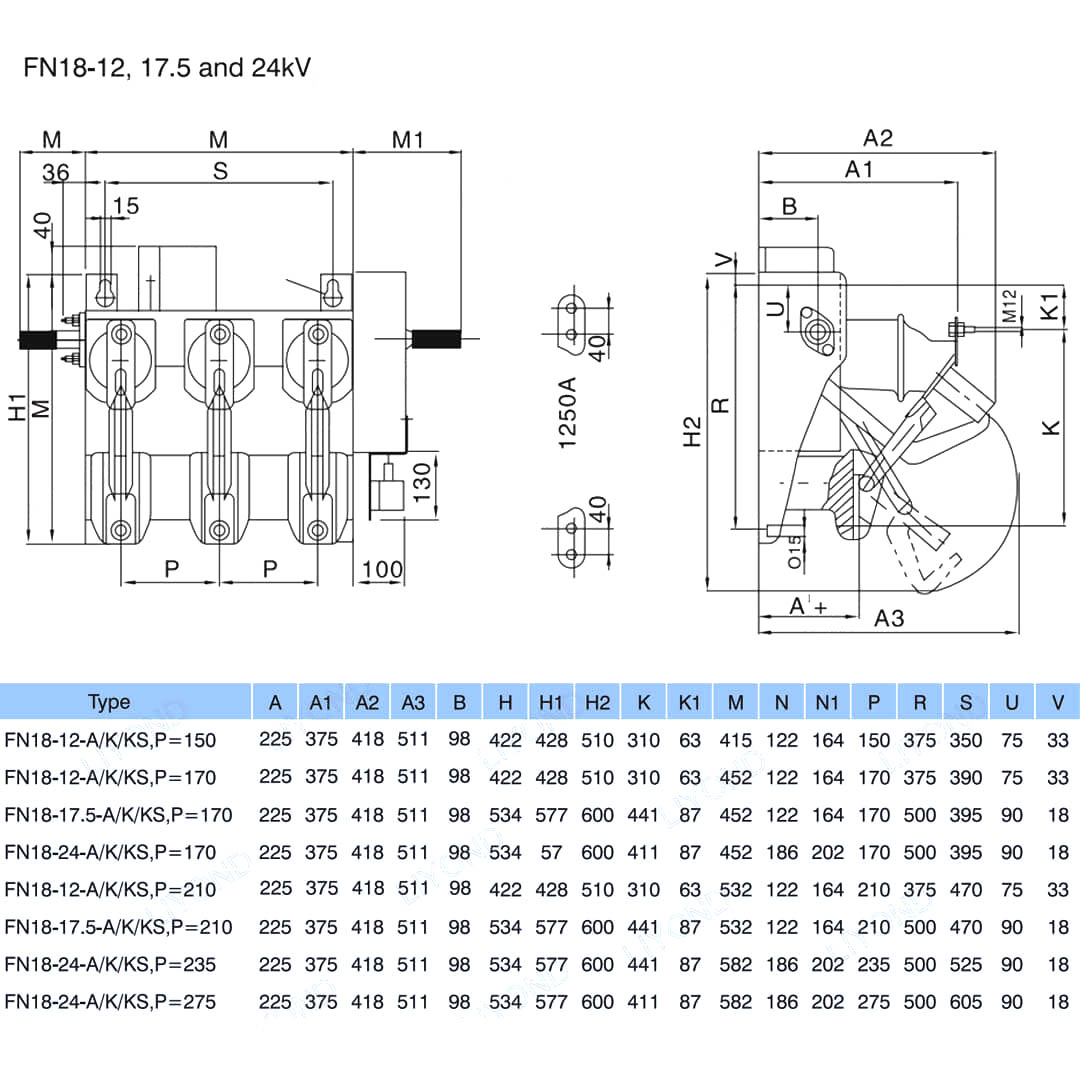
Model:FN18-12DR
Công tắc tải FN18 và các kết hợp chuyển đổi chuyển đổi tải trọng là các công tắc tải trọng cao, hiệu suất cao kết hợp dập tắt vòng cung không khí nén và dập tắt vòng cung do khí sản xuất. Sự kết hợp giữa công tắc tải và cầu chì kết hợp các ưu điểm của công tắc tải với các cầu chì để chuyển bất kỳ dòng tải nào lên đến dòng phá vỡ được định mức của công tắc tải và để chuyển bất kỳ dòng điện nào lên đến dòng phá ngắn mạch được định mức của kết hợp bằng cách vận hành cầu chì và impinger của nó. Nó được sử dụng trong các bản phân phối năng lượng ba pha của điện áp AC 50Hz 12kV và xếp hạng 630A ESP cho mạng lưới điện trong thành phố Cải thiện xây dựng công việc xây dựng cao và các cơ sở công cộng như một sản phẩm lý tưởng để bảo vệ trạm biến áp gói và máy biến áp.

FN18 12kV 3 giai đoạn băng đảng hoạt động công tắc phá vỡ không khí với thiết bị tiếp đất và công tắc cầu chì NALF

     Chúng tôi cam kết phát triển công tắc tải, bộ lọc tự động điện áp cao ngoài trời, bộ ngắt chân không điện áp trong nhà gần với nhu cầu của người tiêu dùng và cung cấp cho người tiêu dùng các sản phẩm tốt hơn. Chúng ta luôn coi xã hội bổ ích như một phước lành và coi sự thịnh vượng và hồi sinh của quê hương làm trách nhiệm của chúng ta. Công ty chúng tôi có được danh tiếng doanh nghiệp và chất lượng nhân viên trước khi phát triển doanh nghiệp làm đảm bảo phát triển của chúng tôi. Chúng tôi nhấn mạnh vào ý tưởng về khoa học và công nghệ là lực lượng sản xuất đầu tiên. Với các loại kỹ thuật, quản lý hiệu quả và các sản phẩm chất lượng cao, chúng tôi đã giành được lời khen ngợi từ khách hàng của chúng tôi với hàng hóa hiệu quả về chi phí của chúng tôi.

      FN18- 口 là một mục đích chung, công tắc phá vỡ ba cực, cung cấp cho chủ sở hữu và lắp ráp thiết bị chuyển mạch những lợi thế của công nghệ gián đoạn nâng cao và hiệu suất đáng tin cậy, đã được chứng minh trong một thiết kế nhỏ gọn. Công tắc có sẵn cho các công cụ lắp ráp thiết bị chuyển đổi như một khối xây dựng cho các ứng dụng thiết bị đóng cắt được bao bọc kim loại và gắn trên trong xếp hạng từ 12-40,5 kV.

Công tắc FN18 tiêu chuẩn bao gồm khung thép hạng nặng với các bộ cách điện đứng, hệ thống dập tắt hồ quang loại phồng độc đáo, cơ chế vận hành và các thành phần mang dòng điện, bao gồm các bộ ngắt kiểu lưỡi với bản lề đúc và đầu nối hàm.

Các phụ kiện và tính năng tùy chọn bao gồm nhiều tay cầm vận hành, toán tử động cơ, công tắc phụ, thiết bị đi shunt, cơ sở cầu chì, vấp ngã cầu chì cơ, công tắc nối đất, lồng vào nhau cơ học và lồng vào nhau.








Thông tin cơ bản.



Kết cấu



Tham số kỹ thuật


Mô hình & Vẽ






Câu hỏi thường gặp

Q: Tôi có thể có giá sản phẩm của bạn không?

A: Chào mừng. Xin vui lòng gửi cho chúng tôi yêu cầu tại đây. Chúng tôi sẽ trả lời bạn trong vòng 24 giờ.

Q: Tôi có thể lấy mẫu trước đơn đặt hàng số lượng lớn không?

A: Có, chúng tôi hoan nghênh thứ tự mẫu để kiểm tra và kiểm tra chất lượng. Các mẫu hỗn hợp được chấp nhận.

Q: Chúng tôi có thể in tên logo/ công ty của chúng tôi trên các sản phẩm không?

A: Vâng, tất nhiên, chúng tôi chấp nhận OEM, sau đó cần bạn cung cấp ủy quyền thương hiệu cho chúng tôi.

Q: Bạn có chấp nhận tùy chỉnh sản phẩm không?

Trả lời: Có, tất nhiên, vui lòng cung cấp các bản vẽ hoặc tham số cụ thể, chúng tôi sẽ trích dẫn bạn sau khi đánh giá.

Q: Thời gian dẫn đầu là gì?

Trả lời: Thời gian dẫn phụ thuộc vào số lượng được đặt hàng, thường trong vòng 7-20 ngày sau khi nhận được khoản thanh toán.

Q: Điều khoản thương mại của bạn là gì?

A: Chúng tôi chấp nhận EXW, FOB, CIF, FCA, v.v.

Q: Phương thức thanh toán của bạn là gì?  

A: Chúng tôi chấp nhận T/T, Liên minh phương Tây, PayPal, v.v.

Q: Bạn có kiểm tra các sản phẩm hoàn chỉnh không?

Trả lời: Có, mỗi bước sản xuất và thành phẩm sẽ được bộ phận QC kiểm tra trước khi vận chuyển. Và chúng tôi sẽ cung cấp các báo cáo kiểm tra hàng hóa để bạn tham khảo trước khi giao hàng

Q: Làm thế nào để giải quyết các vấn đề chất lượng sau khi bán hàng?

Trả lời: Chụp ảnh các vấn đề về chất lượng và gửi cho chúng tôi để kiểm tra và xác nhận, chúng tôi sẽ đưa ra một giải pháp hài lòng cho bạn trong vòng 3 ngày.



Nhà máy


Giấy chứng nhận




Thẻ nóng: Công tắc ngắt tải không khí FN18 12kV 3 pha với thiết bị tiếp đất và công tắc cầu chì NALF, Trung Quốc, nhà sản xuất, nhà cung cấp, nhà máy, giá thấp, chất lượng, bán hàng mới nhất, nâng cao
Gửi yêu cầu
Thông tin liên lạc
  • Địa chỉ

    Số 1083 Đường Đông Zhongshan, Quận Yinhou, Thành phố Ningbo, tỉnh Chiết Giang, Trung Quốc

  • điện thoại

    +86-18958965181

Nếu có thắc mắc về thiết bị đóng cắt điện áp thấp, cách điện cao áp, công tắc nối đất điện áp cao hoặc bảng giá, vui lòng để lại email của bạn cho chúng tôi và chúng tôi sẽ liên hệ trong vòng 24 giờ.
X
Chúng tôi sử dụng cookie để cung cấp cho bạn trải nghiệm duyệt web tốt hơn, phân tích lưu lượng truy cập trang web và cá nhân hóa nội dung. Bằng cách sử dụng trang web này, bạn đồng ý với việc chúng tôi sử dụng cookie. Chính sách bảo mật
Từ chối Chấp nhận